当前位置:首页 > 知产资源 > 正文
一种不溶性硫磺的制备方法和装置
【字体:                   分享到:

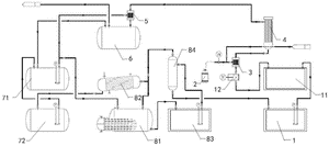
本发明涉及不溶性硫磺生产技术领域,尤其是涉及一种不溶性硫磺的制备方法和装置。本发明的一种不溶性硫磺的制备方法,包括如下步骤:(A)液硫和硫化氢气体混合后,在500~550℃进行裂解反应;(B)所述裂解反应后,加入硫磺和二硫化碳的混合物进行冷却,得到不溶性硫磺粗品和溶硫液;(C)将所述溶硫液与所述不溶性硫磺粗品的混合物在75~85℃固化1~3h,经洗涤和干燥后得到所述不溶性硫磺。该制备方法有效提高了不溶性硫磺的转化率和产品的热稳定性;并且,可以对体系中未反应的硫磺等物质进行回收利用。

yG_PH_pYM0euDa01yfgT-2gnPHNmTIow.pdf

Copyright ©2026   濮阳市知识产权公共服务平台 All Rights Reserved.